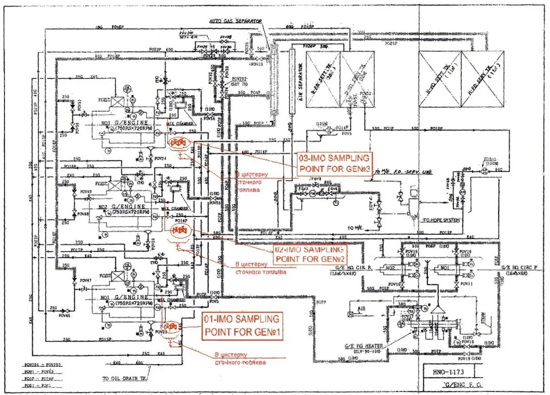
В связи с вступлением в силу 1 апреля 2022 г. Резолюции ИМО МЕРС.324(75), на каждом судне, валовой вместимостью 400 и более, должны быть оборудованы или выделены места отбора типичных образцов и проб топлива, используемого на судне.
Компания "Инженерное бюро" предлагает услуги по разработке технической документации на дооборудование топливных систем судна устройствами для отбора образцов топлива.
Вся документация выполняется в соответствии с Резолюциями MEPC.182(59) и MEPC.324(75) и циркулярами MEPC.1/Circ.864/Rev.1 и MEPC.1/Circ.889.
В состав работ по дооборудованию топливных систем, входит определение и оборудование таких мест в составе существующих на судне таких систем механизмов, в которых производится сжигание топлива. А также производится работа по изучению топливных систем с целью назначения точек отбора образцов и проб топлива, обследованию топливных систем на судне с целью оборудования места отбора образцов топлива с минимальными затратами и удобством в обслуживании.
Компания "Инженерное бюро" предлагает услуги по разработке технической документации на дооборудование топливных систем судна устройствами для отбора образцов топлива.
Вся документация выполняется в соответствии с Резолюциями MEPC.182(59) и MEPC.324(75) и циркулярами MEPC.1/Circ.864/Rev.1 и MEPC.1/Circ.889.
В состав работ по дооборудованию топливных систем, входит определение и оборудование таких мест в составе существующих на судне таких систем механизмов, в которых производится сжигание топлива. А также производится работа по изучению топливных систем с целью назначения точек отбора образцов и проб топлива, обследованию топливных систем на судне с целью оборудования места отбора образцов топлива с минимальными затратами и удобством в обслуживании.